
电路交换系统的硬件功能结构通常可划分为话路子系统和控制子系统两部分,如图5.1所示。功能結构仅表示硬件的基本组成,各种电路交换系统可有不同的具体实现方式。

图1 电路交换系统的硬件功能结构
1. 1.话路子系统
话路子系统包括交换网络、信令设备以及各种接口电路,如用户电路、用户集中级、数字终端和模拟终端等部件。
(1)交换网络
相对于用户集中级而言,交换系统中的主交换网络通常称为选组级。数字电路交换系统的选组级采用同步时分数字交换网络,有多种不同类型。
(2)用户电路
用户电路(LC.LineCircuit)是数字程控交换系统连接模拟用户线的接口电路,也可用SLC或SLIC等缩写词表示。如果是数字用户线,则要使用数字用户线接口电路,例如2B+D接口电路等。
数字交换系统用户电路的功能可归纳为BORSCHT,其含义如下。
①B:馈电
连在交换机上的电话终端,由交换机向其馈电。数字交换机的馈电电压一般为-48V,在通话时的馈电电流在20〜50mA之间。
②O:过压保护
防止外界高电压通过用户电路接口进入交换机,通常有二次过压保护,首先通过配线架上的气体放电管(保安器),然后再通过用户电路中的过压保护装置。
③R:振铃
振铃电压较高,国内规定为(90±15)V,故由用户电路向电话终端提供。
④S:监视
监视用户线回路的通/断状态。这一功能一般都通过馈电线路中的测试电阻来实现。
⑤C:编译码
即模/数转换和数/模转换功能。
⑥H:混合电路模拟信号釆用二线进行双向传输。而PCM数字信号,在去话方向上要进行编码,在来话方向上又要进行译码,这样就不能采用二线双向传输,必须釆用四线制的单向传输,所以要釆用混合电路来进行二、四线转换。
⑦T:测试
使用户线与测试设备接通,与交换机分开,以便对用户线进行测试。

图2 用户电路功能框图示例
(3)用户集中级
用户集中级(LC:LineConcentrater)完成话务集中的功能,将一群用户经用户集中级后以较少的链路接至交换网络,以提高链路的利用率。集中比一般为2:1至8:1。用户
集中级通常采用单T交换网络。
用户集中级和用户电路还可以设置在远端,常称为远端模块。远端用户级与母局之间用数字PCM链路连接,链路数与远端用户级容量及话务负荷有关。远端模块的设置带来了组网的灵活性.节省了用户线的投资。
(4)数字终端
数字终端(DT:DigitalTermina1)或称为数字中继(DT:DigitalTrunk),是数字交换系统与数字中继线之间的接口电路•可适配一次群或高次群的数字中继线。
数字终端具有码型变换、时钟提取,帧同步与复帧同步、帧定位、信令插入和提取、告警检测等功能。
(5)模拟终端
模拟终端是数字交换系统为适应模拟环境而设置的终端接口,用来连接模拟中继线。
模拟终端具有监视和信令配合、编译码等功能。
(6)信令设备
当采用随路信令(CAS)时,应具有多频接收器和多频发送器,用来接收或发送数字化的多频(MF)信号。数字化的多频信号是通过交换网络在相应的话路中传送的。
信令设备还应包括双音多频(DTMF)接收器和信号音发生器。前者用来接收用户使用按键话机拨号时发来的DTMF信号,后者用来产生数字化的信号音,经交换网络而发送到所需的话路上去。
如果采用共路信令(CCS),应具有专门的共路信令终端设备,完成No.7信令的硬件功能。
2. 2、交换网络示例
TST网络是在电路交换系统中经常使用的一种典型的交换网络,由4.3.2节中提到的时间(T)接线器和空间(S)接线器连接而成。
下面首先介绍T接线器和S接线器的结构和工作原理。
(1)T接线器
对同步时分复用信号来说,用户信息固定在某个时隙里传送,一个时隙就对应一条话路。因此.对用户信息的交换就是对时隙里内容的交换,即时隙交换。可以说,同步时分复用信号交换实现的关键是时隙交换。时间接线器用来完成在一条复用线上时隙交换的基本功能,可简称为T接线器。
T接线器采用缓冲存储器暂存话音的数字信息.并用控制读出或控制写入的方法来实现时隙交换,因此,T接线器主要由话音存储器(SM)和控制存储器(CM)构成,如图5.3所示。其中,话音存储器和控制存储器都由随机存取存储器(RAM)构成。
话音存储器用来暂存数字编码的话音信息。每个话路时隙有8位编码.故话音存储器的每个单元应至少具有8bit。话音存储器的容量,也就是所含的单元数应等于输入复用线上的时隙数。假定输入复用线上有512个时隙,则话音存储器要有512个单元。
控制存储器的容量通常等于话音存储器的容量,每个单元所存储的内容是由处理机控制写入的。如图5.3中,控制存储器的输出控制话音存储器的读出地址。如果要将话音存储器输入TS49的内容a在TS58中输出,可在控制存储器的第58单元中写入49。
现在来观察完成时隙交换的过程。各个输入时隙的信息在时钟控制下,依次写入话音存储器的各个单元,时隙1的内容写入第1个存储单元,时隙2的内容写入第2个存储单元,依此类推。控制存储器在时钟控制下依次读出各单元内容,读至第58单元时(对应于话音存储器输出TS58),其内容49用于控制话音存储器在输出TS58读出第49单元的内容.从而完成了所需的时隙交换。

图3 时间接线器
输入时隙选定一个输出时隙后,由处理机控制写入控制存储器的内容在整个通话期间是保持不变的。于是,每一帧都重复以上的读写过程,输入TS49的话音信息,在每一帧中都在TS58中输出,直到话终为止。
应该注意到,每个输入时隙都对应着话音存储器的一个存储单元,这意味着由空间位置的划分而实现时隙交换。从这个意义上说,时间接线器带有空分的性质,是按空分方式工作的。
上面的时隙交换过程实际上是采用顺序写入,控制读出,简称“输出控制”。T接线器的另一种工作方式是控制写入,顺序读出,简称“输入控制”,其时隙交换过程可在下面TST网络中看到。
(2)S接线器
空间接线器用来完成对传送同步时分复用信号的不同复用线之间的交换功能,而不改变其时隙位置,可简称为S接线器。
S接线器由电子交叉矩阵和控制存储器(CM)构成。在图5.4所示的例子中,它包括一个4X4的电子交叉矩阵和相应的控制存储器。4X4的交叉矩阵有4条输入复用线和4条输出复用线,每条复用线上传送由若干个时隙组成的同步时分复用信号,任一条输入复用线可以选通任一条输出复用线。
这里的复用线是指将若干个PCM系统复用后得到的具有更多时隙的输入线,以便以更高的码率进入电子交叉矩阵,提高效能。因为每条复用线上具有若干个时隙,即每条复用线上传送了若干个用户的信息,所以输入复用线与输出复用线应在某一指定时隙接通。例如,第1条输入复用线的第1个时隙可以选通第2条输出复用线的第1个时隙,它的第2个时隙可能选通第3条输出复用线的第2个时隙,它的第3个时隙可能选通第1条输出复用线的第3个时隙,等等。所以说,空间接线器不进行时隙交换,而仅仅实现同一时隙的空间交换。当然,对应于一定出入线的各个交叉点是按复用时隙而高速工作的,在这个意义上,空间接线器是以时分方式工作的。
各个交叉点在哪些时隙应闭合,在哪些时隙应断开,这取决于处理机通过控制存储器所完成的选择功能。如图4所示,对应于每条出线有一个控制存储器(CM),用于控制该出线在指定时隙接通哪一条入线。控制存储器的地址对应时隙号,其内容为该时隙所应接通的入线编号,所以在图4中,出线2与入线1在时隙7接通,即入线1在时隙7中的用户信息交换到了出线2输出。S接线器容量等于每一条复用线上的时隙数,每个存储单元的字长,即比特数则取决于出线地址编号的二进制码位数。例如,若交叉矩阵是32X32,每条复用线有512个时隙,则应有32个控制存储器,每个存储器有512个存储单元,每个单元的字长为5bit,可选择32条出线。

图4 空间连线器
电子交叉矩阵在不同时隙闭合和断开,要求其开关速度极快,所以它不是普通的开关,通常它是用电子选择器组成的。
S接线器除了具有上面介绍的一个控制存储器对应一条出线的“输出控制”方式外,也有一个控制存储器对应一条入线的“输入控制"方式,但应用较少。
(3)TST交换网络
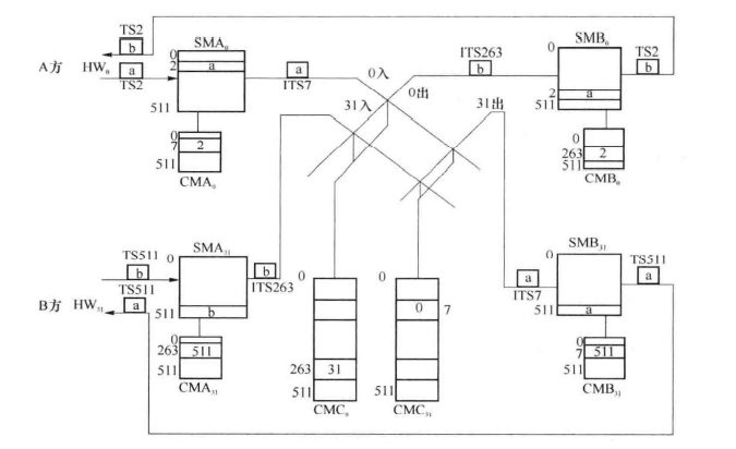
TST是三级交换网络,两侧为T接线器,中间一级为S接线器,S级的出入线数取决于两侧T接线器的数量。设每侧有32个T接线器,T接线器的容量为512,则交换网络结构如图5所示。输入话音存储器用SMA。到SMA31表示,控制存储器用CMA0到CMA31表示;输出侧话音存储器用SMB0到SMB"表示,控制存储器用CMB0到CMB31表示。

图5 TST交换网络
S接线器为32X32矩阵,对应连接到两侧的T接线器,控制存储器有32个,用CMC0到CMC31表示。输入侧接线器采用顺序写入,控制读出方式,输出侧T接线器则采用控制写入,顺序读出方式。
假设第0个T接线器的时隙2与第31个接线器的输出时隙511进行交换。
首先,交换机要选择一个内部时隙做交换用,假设选为时隙7。接着,交换机在CMA。的单元7中写入2,在CMB31的单元7中写入511,在CMC31的单元7中写入0,这些单元7均对应于时隙7,即内部时隙。在接线器0的时隙2输入的用户信息,在CMC0的控制下于时隙7读出。在S接线器,由于在CMC31的单元7写入0.所以在内部时隙7所对应时刻,第32条输出线(31出)与第1条输入线(0入)的交叉点接通,于是用户信息就通过S级,并在CMB31的控制下,写入SMBM的单元511。当输出时隙511到达时,存入的用户信息就被读出,送到第32个T接线器的输出线,完成了交换连接。
通常用户信息要双向传输,而TST网络为单向交换网络,这意味着,对于每一次交换连接,在TST网络中应建立来去两条通路。
结合图3来看,称T接线器0的输入时隙2为A方,T接线器31的输出时隙511为B方,则除了建立A到B的通路外,还应建立B到A的通路,以便将SMA’i中输入时隙511中的内容传送到SMB。的输出时隙2中去。为此,必须再选用一个内部时隙,使S级的入线31与出线0在该时隙接通。
为便于选择和简化控制,可使两个方向的内部时隙具有一定的对应关系,通常可相差半帔。设一个方向选用时隙7,当一条复用线上的内部时隙数为512(帧长=512)时,另一方向选用第7+512/2=263时隙。在计算时应以512为模,这种相差半帧的方法可称为反相法。
如果采用反相法,为建立B到A的通路,应在以下控制存储器中写入适当内容。
- CMA3I:单元263中写入511:
- CMCo:单元263中写入31;
- CMBo:单元263中写入2。
3.控制子系统
控制子系统包括处理机和存储器、外部设备和远端接口等部件。
(1)处理机和存储器
处理机的数量和分工有各种配置方式,后面将作详细介绍。存储器也可划分为程序存储器、数据存储器等区域。
(2)外部设备
外部设备可有磁盘、磁带机、维护终端等部件。
(3)远端接口
远端接口包括至集中维护操作中心(CMOC,CentralizedMaintenance&OperationCenter),网管中心、计费中心等的数据传送接口。
4.处理机配置方式
现代程控交换机的控制系统日趋复杂,处理机的数量和分工有各种配置方式。归结起来,基本上有两种多处理机的配置方式,即分级分散控制和分布式分散控制,处理能力一般在1000kBHCA以上。不论采用何种控制结构,都必须具有冗余配置方式。
(1)冗余配置方式
通常采用双机冗余配置,主要有负荷分担和主备用方式。
负荷分担方式的基本结构如图6所示。

图6 负荷分担方式
负荷分担也叫话务分担,即两台处理机独立进行工作,在正常情况下各承担一半话务负荷。当一机产生故障,可由另一机承担全部负荷。为了能接替故障处理机的工作,必须互相了解呼叫处理的情况,故双机应具有互通信息的链路。为避免双机同抢资源,必须有互斥措施。
负荷分担的主要优点如下。
①过负荷能力强。由于每机都能单独处理整个交换系统的正常话务负荷,故在双机负荷分担时,可具有较高的过负荷能力,能适应较大的话务波动。
②可以防止软件差错引起的系统阻断。由于程控交换软件系统的复杂性,不可能没有残留差错。这种程序差错往往要在特定的动态环境中才显示出来。由于双机独立工作,故程序差错不会在双机上同时岀现,加强了软件故障的防护性。
③在扩充新设备、调试新程序时,可使一机承担全部话务,另一机进行脱机测试,从而提供了有力的测试工具。
负荷分担方式由于双机独立工作,在程序设计中要避免双机同抢资源问题,双机互通信息也较频繁,这都使得软件比较复杂,因此在实用上并不多见。
主备用方式如图7所示,一台处理机联机运行,另一台处理机与话路设备完全分离而作为备用。当主用机故障,进行主备用转换。主备用可有冷备用与热备用两种方式。冷备用时,备用机中没有呼叫数据的保存,在接替时要根据原主用机来更新存储器内容,或者进行数据初始化。

图7 主备用方式
有时.也釆用N+m冗余配置方式,即N个处理机有m个备用,m=l时称为N+1备用方式。例如.S.1240系统的辅助控制单元(ACE)就釆用这种冗余配置。
(2)分级分散控制
分级分散控制结构的基本特征在于处理机的分级,即将处理机按功能分担划分为若干个级别,而其中必然有一级处理机承担呼叫处理的主要任务,其功能接近于早期集中控制程控交换机中的中央处理机。图5所示的数字程控交换系统的功能结构,实际上是分级分散控制结构,图中的控制子系统可以理解为多级处理机结构。
按照系统设计的要求,分级分散控制交换系统可将一定数量的一种或几种话路设备集合在一起组成单元,也可称为群或模块。如有用户单元、中继单元、用户/中继单元、服务电路单元等。每个单元中的控制处理机相当于分级结构中低级别处理机,可称为外围处理机、区域处理机或用户/中继群处理机。低级别处理机执行低层的呼叫处理功能,可以减轻中央处理机的负荷。要注意的是,在一个单元以内还可以灵活地设置更低级别的板上控制器,以固件(Firmware)控制板上少量的话路设备。
不考虑板上控制器,分级结构的处理机通常划分为2级或3级。低级别处理机之间的通信一般要通过高一级的处理机。
(3)分布式分散控制
分布式分散控制结构的基本特征是:系统划分为多个模块,每个模块的自主处理能力显著增强,中央处理功能则在很大程度上弱化。
分布式分散控制有时也称为全分散控制(FullyDecentralized);与之对应,分级分散控制也可称为部分分散控制。从严格意义上来说,全分散控制应不包含任何中央处理的介入。然而在实际上,由于某些功能适合于中央控制,如维护管理功能、7号共路信令的信令网管理功能等还需要相当程度的中央控制,因此很难实现不包含任何中央处理的全分散控制结构。即使对于呼叫处理而言,全分散控制的程度也可有所不同。
分布式分散控制结构中,各个模块中的模块处理机是实现分布式控制的同一级处理机,任何模块处理机之间可独立地进行通信。然而要注意到,在各个模块内的模块处理机之下,还可设置若干台外围处理机和/或板上控制器,这意味着,模块内部可以出现分级控制结构,但从整个系统来观察,应属于分布式控制结构。
分布式分散控制的主要优点是:可以用近似于线性扩充的系统结构经济地适应各种容量的需要,呼叫处理能力强,整个系统阻断的可能性很小,系统结构的开放性和适应性强;缺点是机间通信频繁而复杂,需要周密地协调分布式控制功能和数据管理功能。